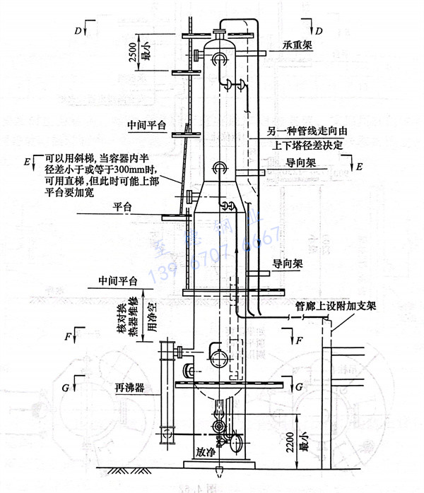
工(gong)程應用:某塔管道的配管設計(ji)實例一(yi),某塔管道的配管設計(ji)見圖4.62。



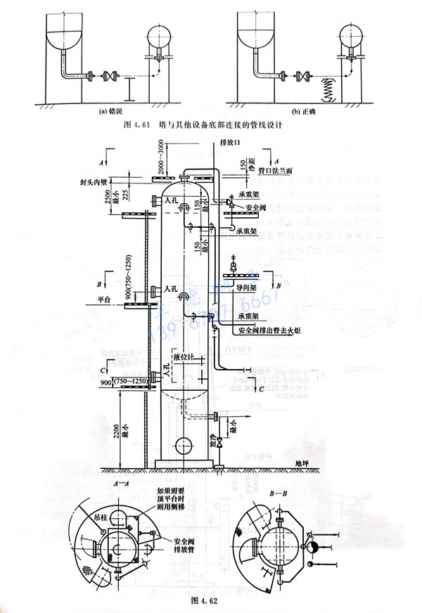
工程應用:某(mou)塔(ta)(ta)管(guan)道(dao)的(de)配管(guan)設(she)計實例二,某(mou)塔(ta)(ta)管(guan)道(dao)的(de)配管(guan)設(she)計見圖4.63。




工(gong)程應用:某塔(ta)管道的配管設計實例三,某塔(ta)管道的配管設計見圖4.64。


64.jpg


工程應用(yong):某塔管(guan)(guan)(guan)道的配管(guan)(guan)(guan)設計實例(li)四,某塔管(guan)(guan)(guan)道的配管(guan)(guan)(guan)設計見圖4.65。


65.jpg


聯系方式.jpg